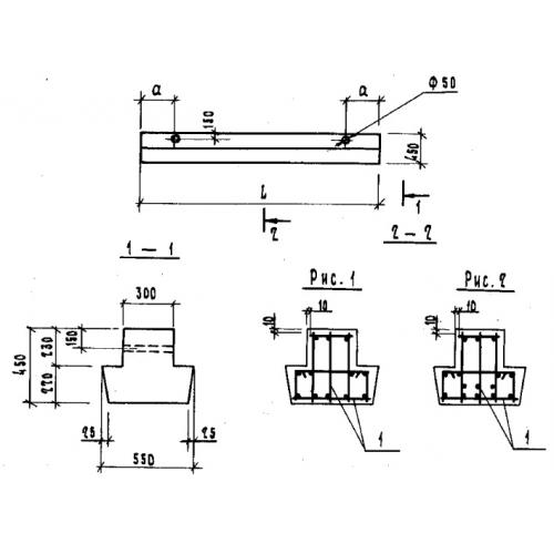
БФ 51.5.4

Чертеж изделия:
Характеристики изделия:
ПараметрЗначение
длина5080 мм
ширина550 мм
высота450 мм
вес2340 кг
серия1.115.1-1

БФ 51.5.4 Балки фундаментные по серии 1.115.1-1.