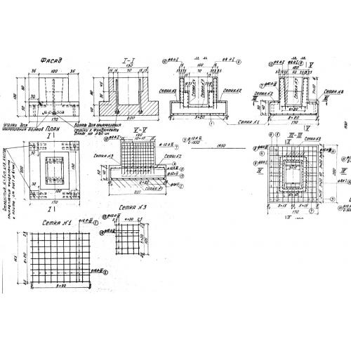
Ф 3

Чертеж изделия:
Характеристики изделия:
ПараметрЗначение
длина1700 мм
ширина2000 мм
высота1300 мм
масса6000 кг
нормативный документТП 501-166

Ф 3  Фундаменты по Типовому проекту ТП 501-166.